P062E: Fuel Injector Driver Circuit Performance Bank 2
Is your scanner showing P062E?
No worries. We'll show you what it means and how to deal with it.
P062E: Fuel Injector Driver Circuit Performance Bank 2
OVERVIEWWhat Does The P062E Code Mean?
If your OBD-II vehicle has stored a code P062E, it means that the powertrain control module (PCM) has detected a performance issue with the fuel injector driver circuit for engine bank 2. Bank two denotes the bank of the engine that doesn’t contains the #1 cylinder.
The fuel injector driver is an integral part of the PCM or the electronic fuel injection (EFI) controller (if applicable).
The PCM controls injector timing and pulse width by applying a ground pulse to the circuit at exactly the right instant. Since a constant supply of battery voltage is already present on the circuit (whenever the ignition is on), this initiates a precise spray of fuel from the pressurized fuel injector. This action occurs for each cylinder in sequential repetition.
In addition to controlling the fuel injection system, the PCM also monitors individual fuel injector circuit feedback resistance for signs of a malfunction. This may allow the PCM to detect a problem before it is exhibited as a drivability issue.
If the PCM detects a fuel injector confirmation signal that is not within the expected parameters, a code P062E will be stored and a malfunction indicator lamp (MIL) may be illuminated. MIL illumination usually occurs on the initial failure for a code of this type.

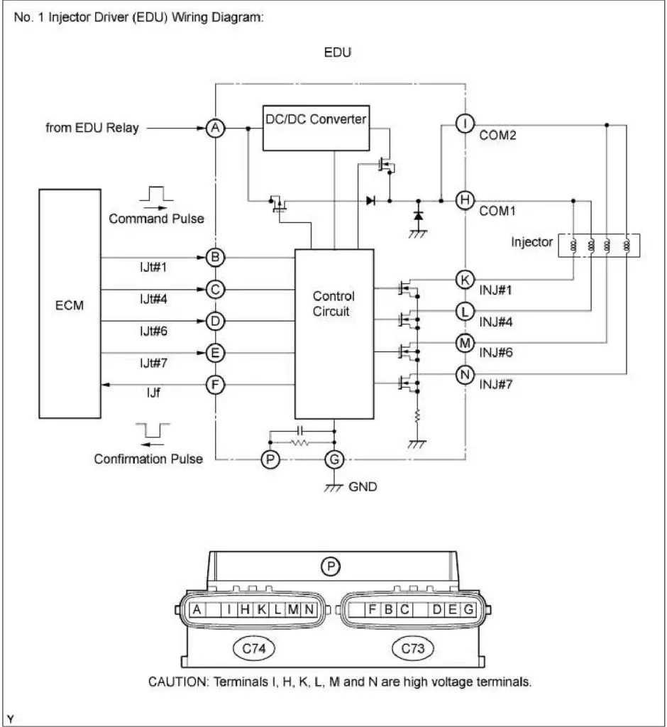
P062E wiring diagram
What Are The Symptoms Of The P062E Code?
Symptoms of a P062E trouble code may include:
- Diminished fuel efficiency
- Engine misfire (with stored codes)
- Hesitation or stall upon acceleration
- Decreased engine performance
What Are The Potential Causes Of The P062E Code?
Causes for this code may include:
- Open or shorted wiring or connector in the injector driver circuit for bank 1
- Defective fuel injector
- Bad PCM or EFI controller
- Controller programming error
How Serious Is This P062E Code?
A stored code P062E, or any other fuel injection related code, should be classified as severe and investigated with urgency.
How Can You Fix The P062E Code?
In order to accurately diagnose a stored code P062E, a diagnostic scanner, a digital volt/ohmmeter (DVOM), an oscilloscope, and a source of vehicle diagnostic information will be required. A scanner, such as the Snap-On Modis, with a built-in DVOM and oscilloscope will work well for this task. Without an oscilloscope, it will be impossible to monitor injector function and arrive at a successful diagnosis.
I like to begin my diagnosis by connecting the scanner to the vehicle diagnostic port and retrieving all stored codes and related freeze-frame data. Before clearing the codes, I write this information down for reference purposes. After clearing the codes from the PCM, I test-drive the vehicle until the PCM enters readiness mode or the code is reset.
If the PCM enters readiness mode without the code being reset: Chances are that you are dealing with an intermittent condition. If the code fails to reset within a reasonable period of time, the condition may need to worsen before an accurate diagnosis can be obtained.
If the code is immediately reset: Perform a visual inspection of all related wiring and connectors. You will want to replace burned or damaged components as required. Attempting to patch a fuel injector wiring harness often results in the PCM receiving a skewed fuel injector driver confirmation signal and additional codes being stored.
If system wiring and connectors appear to be functional, use the oscilloscope to test each individual fuel injector. Consult your source of vehicle information for diagnostic flow charts, wiring diagrams, connector face views, connector pin-out charts, and recommended testing procedures/specifications for the vehicle in question. Once the oscilloscope test leads are connected, note any inconsistencies in the wave (voltage) pattern. Replace defective fuel injectors as necessary. If no abnormalities are discovered in fuel injector operation, proceed to the next step.
After testing the fuel injectors, disconnect all controllers from the injector driver circuit and use the DVOM to test system circuits. Replace wiring and/or connectors as required.
If all fuel injectors and system circuitry is functioning as intended, suspect controller failure or a controller programming error.
Note: The fuel injector driver/controller is typically integrated into the PCM
Recommended Parts
Below are some recommended auto parts to help you address the trouble code affecting your vehicle and get it running smoothly again:
>>> Fuel Injector
>>> ECU
>>> Electronic Fuel Injection Controller
>>> Twippo 372Pcs Waterproof Wire Connectors Kit
>>> Autel Scanner MaxiCOM MK808S
>>> KAIWEETS Digital Multimeter
>>> MakerHawk LCD Handheld Digital Oscilloscope
Note: During the purchasing process, please check carefully whether the part you want to buy fits your car!
Reference Sources
P062E Fuel Injector Driver Circuit Performance Bank 2, OBD-Codes.
